1 引言
近年来, 被誉为“绿色照明” 的半导体( LED) 照明技术发展迅猛。与传统照明光源相比,白光LED 不仅功耗低,使用寿命长,尺寸小,绿色环保,更具有调制性能好,响应灵敏度高等优点。利用LED 的这种特性,它能用作照明的同时,还可以把信号调制到LED 可见光束上进行数据传输,实现一种新兴的光无线通信技术,即可见光通信( Visible light communication,VLC) 技术。与传统射频无线技术相比,VLC 可利用带宽高,具有更高的安全性和私密性,不产生电磁干扰,也无需相应频段的许可授权,能够以较低的成本实现高带宽高速率的无线通信接入。具有很好的空间复用性,极大地拓展了网络的覆盖面,是对现有射频技术的很好的补充。这些吸引人的特性,使得VLC 在世界范围内受到极大关注。
VLC 可以提供很多应用,如LED 照明,信息广播和M2M ( 机器到机器) 。LED 照明可应用于办公室/家庭照明,路灯和汽车灯。信息广播可应用于标牌( 例如: 广告牌) ,办公室家庭照明和路灯。M2M 可应用于移动手机到移动手机,汽车到汽车,汽车到交通信号灯和汽车到路灯等等。在实际研究方向上,LED 可见光通信分为室外通信和室内通信两类,日本庆应义塾大学的研究小组率先提出了基于LED 的可见光通信( VLC) 系统,目前国内国际的主要研究方向也大部分集中在此,主要包括室内定位与导航及高速网络连接。而室外可见光通信由香港大学G. Pang 等人在1998 年提出来,其应用领域主要集中在智能交通( ITS) 和室外广告( Outdoor Advertising) 。ITS 应用主要包括: 车到车双向通信,车到交通设施双向通信。
近几年,国内LED 路灯市场加速发展,为顺应这一形势,本研究主要针对城市LED 路灯可见光通信的实现和基础应用探索,通过选择合适的光调制解调方式,实现对LED 路灯基础数据及运行参数的现场VLC 读取,验证其可行性,并为城市LED 路灯开创新的智能化管理思路及发展方向奠定基础。
2 研究内容
2. 1 组成及工作原理
图1 描述了一个基本的光通信系统组成,其主要包括信号发送部分和信号接收部分。在发送端,由编码器编码的数据经信号调制电路转换成发送电信号,然后驱动LED 路灯光源发送光信号经自由空间光通路到信号接收端。在接收端,通过光传感器和放大器检出光信号并转换成电信号。最终经解调电路、解码器获得相应数据。
图1 系统组成
2. 2 信号调制
光通信就是以光波为载波的通信,即用基带信号对光波进行调制。常用的调制方式包括: OOK、CCM ( Color Code Modulation ) 、HHW ( HighHamming Weight) 、VPM、R-RZ 等。本研究采用相对简单的强度调制直接检测,即IMDD,属于非相干通信系统。通常IMDD 系统分为二进制系统和多进制系统,此处选择二进制系统,并采用OOK编码。
由于LED 路灯本身肩负的照明职能,如果单纯采用OOK 编码,势必导致数据传输时LED 路灯出现闪烁的现象,这样对正常照明是不利的,所以进一步优化为二次调制模式。所谓二次调制,就是先将基带信号调制到一个较低频率的载波,模式为2FSK,载波本身为方波信号,然后再用调制后的方波信号再一次调制光波,模式为OOK。
例如,如果想传输数据1,则输出方波信号f1,然后用f1 控制LED 灯开关,即LED 灯以f1 的频率闪烁,如果传输数据0,则输出方波信号f2,然后用f2 控制LED 灯开关,即LED 灯以f2 的频率闪烁。一般情况下,当闪烁频率低于50Hz 以下时,人眼能够识别光源的闪烁,当光强以大于50Hz 的频率工作时,人眼的反应已经跟不上光源的变化,大多数人将无法分辨出光源闪烁,此时的光源将发出稳定、连续的光。例如: 人眼就察觉不到每秒100 次的闪烁( 100Hz) 的荧光灯的闪烁现象。因此当f1和f2 选择较高频率时,人眼是无法观察到LED 灯闪烁的。但是此时LED 灯的亮度会变化,变化程度根据f1,f2 方波的占空比而定。
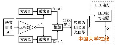
信号调制电路如图2 所示,基带信号的1 选择输出f1 方波,信号0 选择输出f2 方波,然后将f1和f2 相加即得到调制后的2FSK 信号,然后将该信号转换为LED 灯的调光信号输出,为简化设计,LED 灯工作于开关模式下。
图2 信号调制
2. 3 信号解调
信号解调电路如图3 所示,变化的光信号由光传感器检测出来后,通过“高通滤波器”滤掉直流和低频( 主要是工频) 成分后进行放大,放大后的信号输出到解调电路,通过相干解调和低通滤波、抽样判决得到所需数据。
根据通信理论,减小判决中的误码率可从两方面入手: 一是加大其输入光功率; 一是提高信噪比。对于LED 路灯,由于LED 光源发出的是可见光,且发散角较大,对人眼睛基本无害、无电磁波伤害等优点,其本身的大功率就已经在一定程度上保证了系统的可靠性,最终结果将是接收端的信噪比决定全系统的通信性能。
图3 信号解调
2. 4 Matlab 仿真( 图4、图5、图6)
图4 基带信号,反码信号,载波信号
图5 基带信号相乘,2FSK,叠加传输中产生的噪声信号
图6 相干解调与抽样判决结果
将以上研究设计思路采用Matlab 进行仿真,基带信号速率采用100bps,考虑到可选择元器件的限制,f1 选择800Hz,f2 为1000Hz,仿真结果证明该方案可行。
3 测试系统及验证
3. 1 测试系统
如图7 所示,现场测试系统的组成包括内置光通信控制器的LED 路灯,光接收机,智能手机设备( 内置读取数据显示的应用程序) 。光接收机与智能手机间通过蓝牙进行数据传输,以确保在路灯现场测试的方便性。
图7 现场测试系统
现场测试中,LED 路灯选择某品牌大功率LED路灯,该路灯支持PWM 调光输入的配套驱动电源。光通信控制器直接采用深圳市致烨科技有限公司的单灯控制器,其支持PWM 调光输出,可实时采集LED 路灯的电压、电流、有功功率、功率因素、温度等实时状态数据,由于现场测试验证中LED 路灯工作于开关模式,且所选择的信号调制工作速率较低,信号调制部分将由单灯控制器内部软件完成,直接输出2FSK 信号控制LED 灯开关。由于所选器件所限,本文测试用的基带信号速率为100bps,f1为800Hz,f2 为1000Hz,如果采用PIN 二极管,应可工作于更高的频率,当然相应的电路设计也将更为复杂。
3. 2 光接收机
光接收机设计为手持式,大小相当手机,以便于现场操作及可移动性。光传感器选择有两个关键性指标,一是响应的光波强度范围,二是响应速度。由于LED 路灯工作于室外,而室外充满了各种各样的其他可见光,同时白天及夜晚环境光亮度相差极大,因此在这种环境下工作的光传感器需要具有极宽的响应范围以及较高的灵敏度。而由于LED 路灯以f1 和f2 高频率闪烁,因此光传感器的响应速度应高于该频率。本测试系统采用欧恩光电的ON9658,其测量范围: 0 ~ 1000lx,响应时间达到Tr + Tf =4μS ( 图8) 。
图8 ON9658
考虑到路灯仅在夜间工作,光接收机仅设计为夜间工作,同时为避免其他可见光和相邻路灯对于通信的影响,光接收机增加遮光罩设计,在实际应用中仅需指向相应路灯。
光接收机信号解调部分直接采用通用的FSK 解调芯片XR2211 完成相干解调,XR2211 为音频锁相环电路。
蓝牙通信采用通用的蓝牙转串口通信模块,方便将读取的数据传输到智能手机设备中进行展示。配套的智能手机内置程序基于安卓系统,采用JAVA 技术开发。
3. 3 测试与验证
现场测试选择在某人车较少的路段,共安装已加装光通信控制器的LED 路灯( 160W) 10 盏,路灯灯高11 米,路灯间距35 米。通过光通信要求实时读取路灯数据包括: 该控制器UID、该路灯品牌、标称功率、配套电器品牌及类型、路灯工作电压、电流、有功功率、功率因素、温度( 图9、表1) 。
图9 现场测试示意图
表1 光通信对路面照度的影响
开启光通信时,LED 光源无人眼可识别闪烁,但路面照度下降到与调光50% 时一致,这是测试系统所采用调制方式功率利用率不高的原因造成的。当采用更为先进的PPM,甚至是DPPMDPIM,将能够获得更好的功率利用率和频带利用率( 表2) 。
表2 读取成功率与R 值的关系
经测试,当位于所测LED 路灯灯头下方,所有路灯的数据读取成功率均为100%,成功读取时间小于1S。由于采用了遮光罩设计,在不断增大R 值的同时始终指向光源位置,光接收机受环境光照或其他路灯的干扰情况可以忽略,其接收可靠性与光源的辐射功率密度以及光传感器的接收灵敏度有直接关系。
由此可见,虽然在该实现方案中存在通信速率过低、影响路灯照度等方面的问题,但LED 路灯实现可见光通信完全可行。且针对日常路灯巡检与管理,可见光通信方式无疑提供了一个简单、快速了解路灯实时运行状态的新思路和新途径。
4 总结
可见光通信在国内外还处于起步和摸索阶段,但其应用前景非常看好。本研究通过采用相应的调制解调技术,借由现有的技术与设备条件,快速验证了LED 路灯实现可见光通信的可行性,并且通过光通信方式完成了对LED 路灯工作状态的实时数据传送,为路灯智能化管理提供了一个新的思路和参考。同时随着技术的进步与方案的优化,LED 路灯实现光通信的意义将不仅限于此,其将彻底颠覆对于城市路灯的原有价值定义,路灯将不在局限于提供道路照明功能,而将作为一个遍布城市的通信接入点而存在,为智能交通、智慧城市的实现提供新的发展方向和动力。



